Автор Тема: Трансформатор для C1-55 ищу.  (Прочитано 1324 раз)

0 Пользователей и 1 Гость просматривают эту тему.

zEROID

  • Сообщений: 3021
  • Играю на гитаре и паяю с детства :-)
    • ICQ клиент - 24397417
    • Просмотр профиля
    • E-mail
Трансформатор для C1-55 ищу.
« : Ноября 19, 2014, 06:07:43 am »
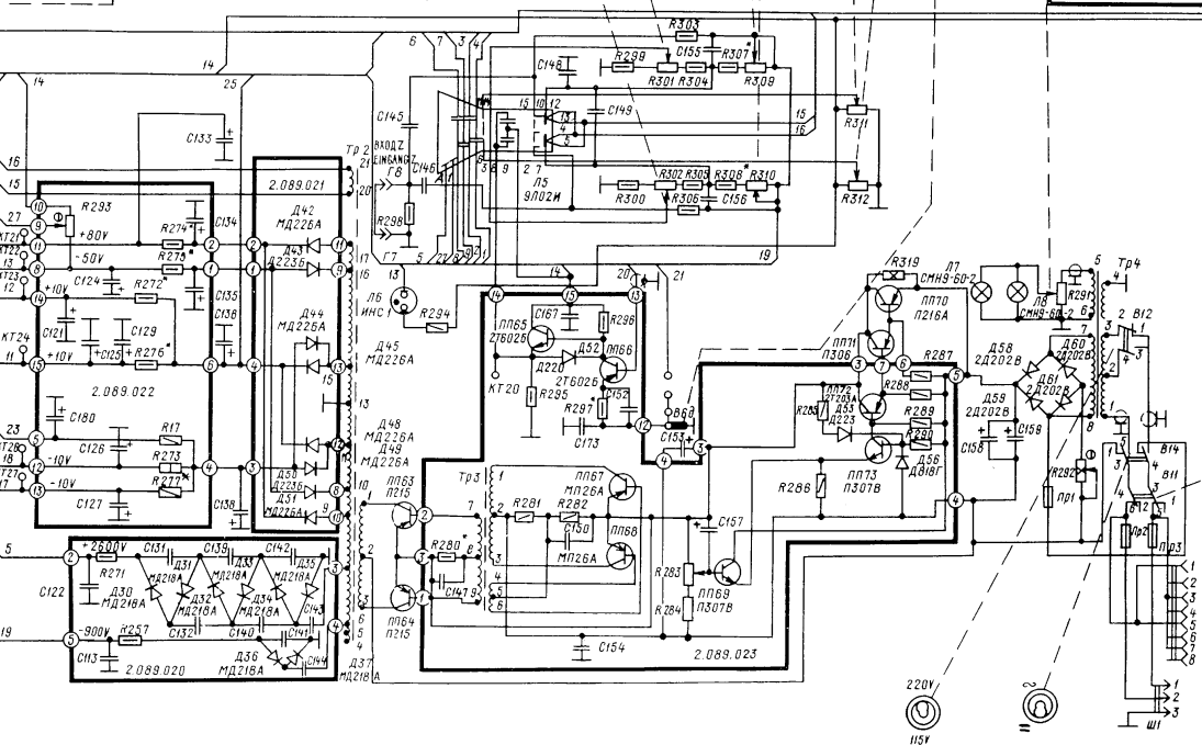
Ремонтирую данный прибор. Анамнез - не работает БП.  Проверял всё традиционно, заменил сгоревшие пп70, пп69, пп63, пп64. Вместо п216-п215 поставил TIP42C. Вместо R280 воткнул подстроечник. также заменил высохшие в хлам С147 и С157.   Стабилизатор и задающий генератор преобразователя работают нормально, но когда подключаю питание а точку 2 трансформатора тр2, жуткий потребляемый ток, неустойчивая генерация и др.  Выпрямительные диоды д42-51 проверял, электролиты на выходе тоже, отпаивал даже выводы вторички от тр2, умножитель отсоединял.

Индуктометр показывает крайне низкую индуктивность первички тр2. Всё указывает на то, что он прошит.

Схема для наглядности:

http://i.gyazo.com/fec120e48bb348c59d43ae98caf855cb.png

Моточные данные тр2:

http://i.gyazo.com/d244af0cc519c69d5b7441b54b66b664.png


Внешне, разумеется ничего не видно. тр2 в стальном цилиндрическом экране и залит эпоксидкой, только клеммы торчат.

Ищу сабж. Надеюсь на то, что вдруг у кого-нибудь в барахле или с1-55 с дохлой трубой или ЗИП какой-нибудь от него....