Есть у меня многострадальный акай. AM-90. С некоторыми проблемами в нём разобрался и в процессе привык смотреть в комповый осциллоскоп да анализатор спектра. Додумался посмотреть на влияние тока смещения на гармонические искажения. Класс то АB, значит можно посмотреть что там в классе А творится. Увидел что искажении мало. Послушал на малой громости, близко к колонкам - звук оч. понравился.
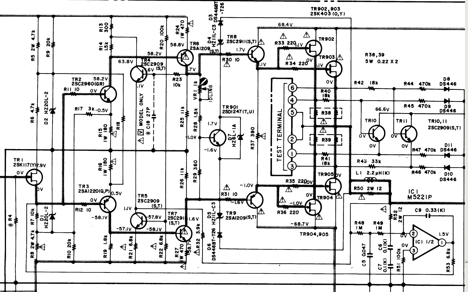
Назрел вопрос насколько глубоко можно "загонять" усилитель в класс А? В классе АB мощность усилителя порядка 180 ватт на канал при 4 ом (народ намерил ~90 ватт на 6.4 ом резисторы). Вот схема оконечника:

Зная повадки транзисторов взрываться и взорвать всё вокруг за миллисекунды - стрёмно, но попробовав вкус - тоже остановится сложно. Вон Нелсон Пас пишет что у него усилки глубоко задвинуты в класс А:
http://www.firstwatt.com/pdf/art_leave_classa.pdf Мне так глубоко не надо, просто по анализатору спектра посмотреть, чтоб на обычной громкости не было гармоник выше фона, да и только. Максимальных рекомендуемых значений почти хватает. Но только почти - до нужного звука уже "дотягивать" приходится с ярко выраженной второй и ещё более ярко третьей гармоникой. А если ещё "вверх" идти, то уже и все "грабли" вылезают

.
По каким параметрам надо/можно ориентироваться? Ток покоя/температура радиатора, что ещё? Как понимаю - чем глубже в класс А, тем больше будет сетевой фон лезть. Тут например вижу дополнительные банки и софт старт прикручены (оригинально стоят две по 12000мкф, что как бы маловато):

Кстати про банки - хотел спросить тоже. Можно прилепить какие то конденсаторы поближе к ножкам транзисторов оконечника ибо есть сомнения что сопротивление длинных дорожек (богатых перемычками) до главных конденсаторов далеко не 0. Улучит ли это микродинамику звучания, или будет просто трата деталей, а то и хуже сделает. Например какой нибудь генератор получится или прочее. Я полупроводников боюсь, они горят быстро, ошибок не прощают. Не то, что лампы, дешёвые, терпеливые. Но транзисторам не нужны моточные изделия. Вот и приходится слушать "камень"

. Но так уж сложилось, что примерно три раза чаще транзисторные усилители умирают в моих руках безвозвратно, чем выживают

. Этот довольно породистый, редкий. Да и звучит хорошо. Жаль угробить.
Что можете посоветовать?